固定电话:

0517-86881563

手机热线:

153-1230-7860

当前位置:首页 >> 行业新闻
了解涡街流量计的基本组成结构研究其独特属性
“涡街流量计技术和组织”部的一个项目的*步是制作可回收的仪表。这项创新技术已获得三项**,这是另一个雄心勃勃的设计可涡街流量计的项目的基础。
 
    用天然原料制作的想法是在为宇航员开发新的设备提出的。
 
    “*初,我们寻求创建一种包装,以允许将其与仪表一起存储,加热和运用。太空中的其他包装不便:很难处理。”项目经理,“涡街流量计技术与组织”部门负责人,化学科学博士,教授Nadezhda Makarova说。
 
    对于在海上石油平台或北极工作的人或背包旅行的人来说,可回收的仪表膜可能至关重要。
 
    在现实世界中,有许多制作此类胶片的示例,这些样品受**保护,但只能有条件地运用。这样的膜并非仅由天然原料制成。使用化合物和人工添加剂进行生产。显然,它不会对人体产生不良影响,但不会被人体完全吸收。
 
    由Samara Polytech研究人员获得的产品完全由天然成分制成。没有使用防腐剂或染料。附带地,由蔬菜原料制成的膜具有较少的卡路里,因此可以说是一种饮食产品。
 
 
    在可回收薄膜的生产中不进行涉及深层化学变化的化学过程。开发人员采用部门执行的常规流程(混合,浓缩,形成原料层)。首先,研究人员采用,然后用增塑剂制成团块,并在不超过60°C的温度下干燥成品层。
 
    涡街流量计是根据类似技术生产的,*的区别是将粘性物料倒入特殊的模具中,然后干燥。
 
    在制作仪表膜时,研究人员尝试了使用来自不同水果,浆果和蔬菜的原料,例如黑醋栗,苹果和胡萝卜,黑苦莓,李子和草莓,南瓜,绿豆和蓝莓。但是,苹果非常美味,因为它美味可口,并具有粘塑性。苹果玻璃非常坚固,可以将沸水倒入其中。
 
    首先,类似于运用包装的美味餐具将有助于解决废物处理问题。使用后,可以将其丢弃或运用,如果浸入水中,它将在12小时内完全溶解。
 
    展望未来,研究人员计划制造整套仪表工具。他们从眼镜开始,因为它们是*普遍的废物类型。平均而言,一杯玻璃的成本为30至40卢布,目前,研究人员正在努力降低制造过程的成本。该项目的作者已经申请了技术的**。
 1 制作试验台的必要性
    目前,国产 5t 涡街流量计普遍采用液力传动行星式变速器。这种变速器采用双涡轮液力变矩器,变矩器一、二级涡轮输出的转矩通过 2 个齿轮与超越离合器的 2 个齿轮配合,将转矩汇集输入到变速器,实现高速轻载与低速重载的自动切换。
 
    超越离合器主要由外环齿轮 1、内环凸轮 2、滚柱 3、柱销 4、弹簧 5和中间输入齿轮 6 等组成,如图 1 所示。外环齿轮 1、滚柱 3 和内环凸轮2 之间形成自锁机构,工作时多个滚柱同时实现自锁并传递转矩。理论上所有滚柱 3 同时参与工作时,才能承受并传递大的转矩,但是由于外环齿轮 1、内环凸轮 2 及滚柱 3 的加工误差,造成实际工作时部分滚柱不能参与工作,参与工作的滚柱 3 承受的压力大大增加。滚柱 3 承受的压力增大,将造成外环齿轮 1 与内环凸轮 2 的滚道面压溃、弹簧 5 断裂、柱销 4 卡滞,导致超越离合器失效。
 
    涡街流量计生产厂、变速器及超越离合器生产厂,不断对超越离合器进行改进,以期提高其可靠性,降低用户使用成本。为了能对超越离合器改进效果进行快速验证,我们开发出一种涡街流量计变速器超越离合器可靠性试验台。
 
    2 试验台总体方案
    变速器超越离合器可靠性试验台主要由试验台体 1(试验平台、驱动电机支座、前支座、后支座)、驱动装置 2(驱动电机、联轴器)、被试变速器 3、加载装置 4(液压制动系统)、供油系统 5、电气控制系统 6、
 
云顶集团3118acm官网
 
云顶集团3118acm官网
 
    操作系统 7 等组成,如图 2 所示。试验台的参数采集和处理以一台计算机和一台控制器为核心,通过相应的软件实现对整个试验台的测试控制和数据处理。
 
    3 试验装置及分析
    3.1 驱动装置
    驱动装置可选用发动机、直流电机或交流电机。发动机难以满足试验对转速的稳定要求,且存在体积大、噪声大、需加装排气系统等问题。
云顶集团3118acm官网
 
    直流电机转速易于控制,受负载变化影响小,但响应速度相对较慢。交流电机通过调频器可以实现高精度的稳定控制,响应速度快,因此,本试验台驱动装置采用交流电机。
 
    3.2 加载装置
    加载装置可选用直流测功机、电涡流测功机或液压制动系统。直流测功机响应速度快,但体积大,惯性大。电涡流测功机结构简单、惯性小,易于控制,但动态响应慢。液压制动系统技术成熟,结构简单,响应速度快,且体积小、成本低。本试验台采用液压制动系统,液压制动系统原理如图 3所示,主要由制动钳、加力泵、继动阀、电磁阀和储气罐等组成。以储气罐(气压 0 ~ 1MPa)为动力源,通过控制系统控制电磁阀、继动阀对加力泵通气或断气,实现制动钳的制动与制动解除(制动压力 0 ~ 14MPa)。通过小流量电磁阀控制大流量空气源,实现制动钳快速动作,缩短响应时间。
 
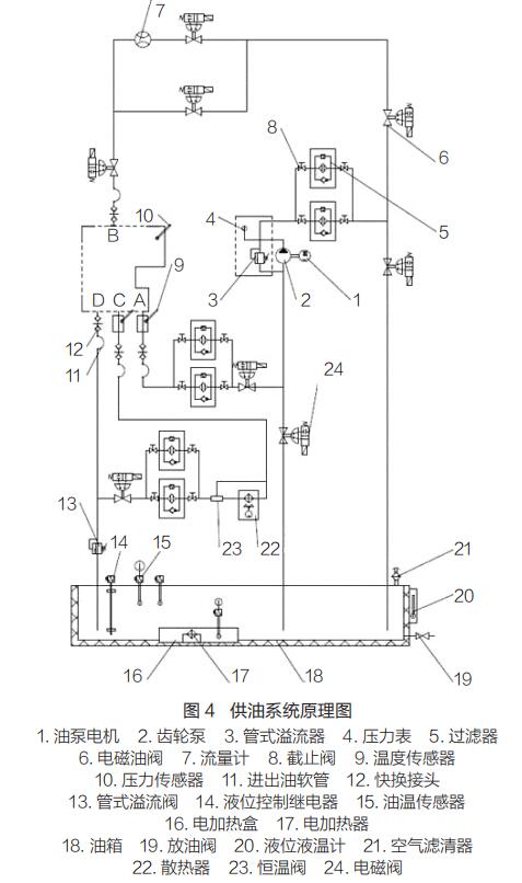
    3.3 供油系统
    试验台供油系统用于提供变速器试验所需的油压和流量,保证油温处于变速器的正常工作范围内。供油系统原理如图 4 所示。通过计算机控制系统控制,可实现变速器试验全过程油液循环过滤、保温、滤清器堵塞报警等功能。
云顶集团3118acm官网
 
    3.4 电气控制与操作系统
    电气控制系统主要由电气柜、变频调速控制器、工业控制计算机等组成 , 包括变频调速闭环速度控制、PLC 控制和工控机控制。操作系统包括工业控制计算机、I/O 单元、检测仪表、传感器、信号调理及转化单元、油温控制仪表、报警及连锁保护装置等,能对被试变速器的输入转速、输入扭矩、变速器油压、变速器油温、电机温度等参数进行实时监控、采集、存储和打印。
 
    4 试验方法
    将装有超越离合器的变速器安装到试验台上,变速器输入端与前支座连接,输出端与液压制动系统连接。变速器置于空挡,启动驱动电机,变速器挡位由空挡挂入一挡。根据实测涡街流量计传动系统的载荷谱提取超越离合器的载荷,见表1。通过设定驱动电机的转速、制动系统的制动压力、制动时间、解除制动时间等参数,模拟超越离合器在涡街流量计作业循环中所受到的载荷,对超越离合器的可靠性进行快速验证。
 
    5 使用效果
    在试验台上模拟涡街流量计常见工况的传动系载荷谱,台架试验 1h 等效于整机试验 1.8h。利用试验台进行了 4 次累计600h 的试验,超越离合器失效模式如图 5 所示。超越离合器失效主要表现为柱销卡死在内环凸轮销孔中,弹簧卷曲、断裂,以及内环凸轮滚道压痕明显,与市场反馈的失效模式基本一致。该试验台对市场故障具有很好的再现性,极大缩短了故障验证时间,减少了整机试验时的排放和噪声污染,具有良好的经济效益和社会效益。■


上一条:气体质量流量计的发展前景以及实际应用
下一条:电磁流量计电极的清洗方法


客户服务热线
15312307860

联系我们